摘 要:簡要地分析了在上海電力智能PCM應用現狀和智能PCM設備的技術特點,并介紹了上海電力智能PCM網絡優化方案。
關鍵詞:電力 PCM網絡 優化
近幾年來,上海電力通信已建成以光纖SDH通信網為主的傳輸通信網,并正在改造成為以SDH為基礎的多業務傳輸平臺(MSTP)網絡,信息傳輸容量和質量都有了質的飛躍,作為傳輸網的重要組成部分,PCM終端數量隨著傳輸通信網的擴大也迅速增加,由于數量日益增長,網絡越來越復雜,對傳輸通道的規劃和網絡管理造成困難,其設備成本和運行、維護以及管理成本占的比例也迅速增加。怎樣合理地利用智能PCM本身技術特點,優化完善網絡結構,提高網絡的可靠性,并且規范設備配置,這就成為我們面臨的急待解決的重大課題。
1 上海電力智能PCM應用現狀
目前上海電網中大量的PCM終端配置都屬于傳統形式,設備本身的2Mbit/s傳輸方向需求僅為一個,最多達到二個,基本按照點對點的傳輸的要求來配置。存在的問題是設備利用率低,在網絡越來越大和復雜的情況下,為了滿足多方向傳輸的要求,只能在每一個方向上配置一對點對點的PCM終端,這就造成通信網中的PCM終端數量急劇增加,同時占用大量的2Mbit/s通道資源,這也是造成了SDH網絡通道急劇擁擠的主要原因。
現在,隨著上海電網自動化水平的迅速提高,各種技術的應用日新月異,各變電站也劃分為集控站和受控站,按照上海電力生產的要求,調度電話,遠動數據信息傳輸方向將增加或改變,如果按照以往的做法,必然投入大量的資金,在增加或改變的傳輸方向上增配PCM終端,這將使SDH主干網通道更加擁擠。為了更加合理地利用通信網中大量的PCM終端,滿足上海電力生產的需求,適應網絡不斷變化的要求,并且提高設備效率和網絡可靠性,建立靈活的電路調配手段,為此上海電力進行了智能PCM網絡優化及配置原則研究,根據上海電網通信傳輸網絡的實際情況,包括研究用戶業務情況(220kV受控站、集控站、500kV變電站、電廠和地調及區調),制定智能PCM網絡優化方案及配置原則,對網中大量傳統的PCM終端進行匯接優化組網,同時根據網絡的實際情況,對傳統PCM終端進行優化配置,以滿足上海電力通信網絡業務傳輸的要求,以對各級業務的傳輸通道進行規范,并提高智能PCM網絡的網管能力,提高通信網絡可靠性。
2 智能PCM技術特點
智能PCM設備是從傳統DXC1/0設備演變而來的,可用圖1的簡化結構來描述,其傳輸接入端口與傳輸設備相連,用戶業務接口與用戶終端設備相連。設備的核心部分是交叉連接功能,參與交叉連接的速率等于或小于2Mbit/s。交叉連接速率與接入速率之間的轉換是這樣來完成的;首先,每個輸入信號被分成n個并行的交叉連接信號,然后通過內部的交叉連接矩陣,采用時隙交換技術(TSI),按照預先制定的交叉連接圖對這些信號進行重新安排,最后將這些重新安排后的信號復用成高速信號輸出,整個交叉連接過程由連接至智能數字交叉連接設備(DXC1/0)的本地操作終端或集中網絡管理系統來完成。 信息來自:輸配電設備網

圖1 智能PCM設備的簡化結構 信息來自:輸配電設備網
智能PCM設備其最高接入速率為2Mbit/s,最低接入速率為64Kbit/s,交叉連接速率為64Kbit/s,其主要功能是為通信網絡提供快速、經濟和可靠的64Kbit/s電路的數字交叉連接功能,適用于網絡的匯接中心和節點站,它包括:本地接入業務的復/分用;為專用電路迅速提供可用路由;分離本地和非本地業務;接入業務的重新組織和分配;為突發事件迅速提供電路;當網絡故障時,能迅速提供和恢復網絡的配置。總而言之,它應具有終端復用、智能配線、交叉連接、上下話路和電路調配等功能;能夠提供低、高速數據通道,ISDN基本或初始速率接入通道,話音通道以及2Mbit/s PCM電路等業務。當然,智能PCM設備不僅解決了復用和配線架問題,而且其高可靠性和為網絡提供迅速有效的連接、保護/恢復功能,以及經濟有效地提供各種業務這些優點,均具有很好的經濟效益。
3 智能PCM網絡優化方案
為了充分利用智能PCM的數字交叉能力,我們根據用戶業務情況(220kV受控站、集控站、500kV變電站、電廠和地調及區調),對網絡分級分區,制定智能PCM網絡優化方案,提高通信網絡的可靠性,增強通信為電力生產服務能力,從而使整個傳輸網運行、維護和管理水平上一個新的臺階。
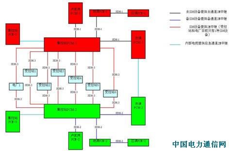
以一個典型的220kV的集控站地區的業務所需的各種64Kbit/s電路作分析,其電路主要有:市調-集控站電路、盧家灣-集控站電路、地調-集控站電路;市調-受控站電路、盧家灣-受控站電路、地調-受控站電路、集控站-受控站;另外還有一些區調-集控站電路、區調-受控站電路。如果按照傳統的點對點的傳輸的要求來配置PCM終端,這就造成通信網中的PCM終端數量急劇增加,同時占用大量的2Mbit/s通道資源,我們按照220kV受控站、集控站具體區域劃分,對智能PCM網絡進行區域劃分,共化分為西郊、蘊藻浜、春申、長春、青浦、文祥、浦建、惠南、臨港、新潭、羅山等區域,選用集控站作為匯集點,對所轄的受控站的電路進行匯集、并與市調、盧家灣以及相關的地調進行傳輸,為了保證電廠通信,增加了楊行、顧路等區域,并選用楊行、顧路作為匯集點,對相關電廠的電路進行匯集傳輸。
構建的網絡優化結構如下:

如上圖所示,為了提高網絡的可靠性,區域內站點的PCM配置按其重要性進行分級,每個集控站、市調、盧家灣、地調至少配置主備2套以上PCM設備,實現主備PCM設備分離,受控站或電廠配置一套PCM設備,各種接口板實現冗余;同時對區域內站點的傳輸通道按其重要性進行分級,集控站至市調、盧家灣、地調的群路傳輸通道分別通過不同的SDH設備進行傳輸,實現主備傳輸通道分離,而集控站至受控站的傳輸通道分別通過不同的SDH 2Mbit/s中繼路由,實現主備傳輸通道路由分離。
根據智能PCM網絡優化方案,我們按照分級分區的原則,對各站點原有傳統的PCM終端和傳輸通道進行優化配置,實施并完成優化組網工作。優化組網后,原來PCM終端只能作點對點連接轉變成為了一個網絡結構連接,從而在區域網內通過64Kbit/s匯集可以靈活作任意方向的傳輸連接。利用智能PCM網絡結構,可以減少PCM終端數量的配置,經濟效益十分明顯,同時我們利用智能PCM數字交叉能力對原有傳統的PCM終端進行匯接傳輸,提高了2Mbit/s傳輸通道的利用率,節約了許多2Mbit/s傳輸通道,一定程度上緩解了SDH主干網通道擁擠的情況。由于各站PCM終端根據其重要性,實現了主備或冗余配置,并且傳輸通道,實現了主備或路由分離,大大地提高了通信網絡可靠性。通過
智能PCM網絡優化的研究,對設備、各級業務的傳輸通道進行規范,為通信規劃、基建工程提供設備配置原則和依據。
4 結束語
智能PCM技術是現代通信領域中一門比較成熟的技術,具有很多優點,合理地運用這門技術,可以以較小的投資代價,使電力通信網組網更先進、更可靠,營運成本更低,運行、管理和維護能力更高,更能適應電力通信專網的需要。